首頁 <各國案例研討/問答
<專利+<歐洲
附錄 III 歐洲專利申請案範例針對以下3個主要技術領域,各提供一有代表性的歐洲專利申請案(發明說明、請求項、必要圖式及摘要)的範例
- 化學
- 電子/物理
- 機械
這3個範例,除了邊界因加上說明性註譯而無法留白(參考細則第35條(6)及第71點)外,符合申請案的相關規定。關於發明揭露要件的規定,請參考第67及68點。所提供的範例的內容不必然具有可專利性。
1. Chemistry example
Art. 78,83;
R. 27發明說明[Spaghetti-type pasta]
發明名稱(在申請書中指定必填要項) 5 The present invention relates to the field of long alimentary pasta, in particular of the spaghetti type, and more particularly still to an alimentary pasta of the type mentioned above which, although retaining all the typical organoleptic aspects of similar commercial products, is characterised by surprisingly rapid cooking due to the formation of specific longitudinal grooves, extending the whole of its length. R. 27(1)(a)
發明技術領域10 15 Various types of spaghetti with longitudinal grooves are already known from the state of the art which allow the cooking process to be effected in less time than that necessary for the same process using similar hollow cylindrical products (bucatini) or solid products. However, said products are not entirely without disadvantages, regarding above all the homogeneity of cooking. R. 27(1)(b)
相關先前技術20 25 In fact, spaghetti have been produced having a star-shaped cross-section, in which, when cooked, an excessive softening of the parts forming the points is seen relative to the central core, whereas in other more successful types, in which a structure having three grooves placed at 120° to each other has been adopted, giving the spaghetti a clover-shaped cross-section, the spaghetti have tended to tangle together during cooking, with a consequent "sticking", so that, at the end of the cooking time, they are undercooked at the centre and overcooked on the outside. 先前技術評估 5 The object of the present invention is to provide an alimentary pasta of the spaghetti type provided with longitudinal grooves shaped in such a way as to create a product formed with a central nucleus and three longitudinal angularly equidistant lobes, in which the balance between the forms and dimensions of the structural components is such as R. 27(1)(c)
發明揭露 R. 27(1)(c)
發明之功效10 to permit notable advantages, both from a production point of view, and from the point of view of use during and after cooking, compared with the traditional products existing on the market, and furthermore such as to avoid the problems mentioned 15 above with reference to similar grooved products known from the state of the art.The advantages of the product that is the object of the present invention, noted following the performance of tests, are the following: 20 ? cooking time of approximately 2 minutes using the traditional method (boiling water), that is to say reduced by over 65% with respect to the time needed to cook solid cross-section spaghetti of the same diameter (cooking time 6-7 minutes); 25 t? possibility of reducing said cooking time even further to approximately 1 minute using special automatic cooking machines for the cooking of pasta, in which the water reaches a temperature of 140°C and a pressure of 10 atm; 30 noticeably greater productivity compared with similar forms of fast-cooking long pasta; 5 reduction of the drying time in comparison with the solid cross-section versions, due to the particular shape of the product, which facilitates the evaporation of water from within; 10 ? a low amount of defective finished products due to the absence of phenomena of instability and curling, with a consequent reduction in production rejects, along with a greater adaptability when used in said automatic cooking machines without causing flooding on introduction of the product into the cooking chamber; 15 external aspect of the cooked product on the plate similar to traditional spaghetti, and better than that of the similar fast-cooking forms as, during cooking, said longitudinal grooves close up, leaving only narrow external slits; 20 good chewability, similar to that of traditional spaghetti of equal diameter; 25 sauce-absorbing capacity superior to that of the traditional shapes, due to the presence of said longitudinal slits;? possibility of avoiding the above-mentioned tangling, due to accurate study of the shapes of the product's structure, with consequent perfect homogeneity of cooking. 30 The present invention is further described hereinafter with reference to one of its preferred embodiments shown in the accompanying drawings, in which: Fig.1 is a perspective view, on enlarged scale, of an alimentary pasta of the spaghetti type according to the invention; 5 and Fig.2 is a cross-section view, on a still more enlarged scale, of the product according to Fig. 1. As can be seen from the above figures, the spaghetto according to the invention comprises a solid central core 1, of a substantially circular 10 cross-section, forming a single piece with three parallel longitudinal lobes, generically indicated by numeral 2, said lobes being spaced 120° from each other and separated by grooves 3. 15 The shape of the lobes 2 and of the corresponding grooves 3 has been the object of intense study, in order to give the product of the invention the advantages described above as compared with the traditional products of the same type and with similar known grooved products. 20 In particular, each lobe 2 has in cross-section an outline comprising a convex head portion 4 in the form of an arc of a circle, with a radius R1 25 substantially equal to that of a conventional solid spaghetto of the same diameter, the ends of said head portion being joined to first ends of convex side portions 5, substantially semicircular in shape, having a radius R2 much smaller than R1 30 (approximately 1/6), the second ends of which are connected by concave portions 6 having a small radius R3 (approximately 1/30 of R2), to the first ends of concave stems 7 in the form of an arc ofa circle having a radius R4 greater than R2 (approximately 1.5 times) but less than R1 (approximately 1/4). The second ends of the stems are connected to the second ends of stem portions 7 of adjacent lobes 2. 5 As stated above, the lobes 2 are separated from each other by grooves 3, each of which, according to the arrangement described above, is defined by the 10 opposite edges of the convex side portions 5, the concave stem portions 7, along with the concave curved portions 6, joining the preceding two, of adjacent lobes 2, from which results a shape wider in the internal area and narrower in the outer, 15 mouth area, thus affording the advantages of preventing tangling of the spaghetti and of closing of the grooves 3 during cooking. 20 Solely by way of non-limiting example, in a preferred embodiment of the spaghetto according to the invention the measurements of the radii of the parts forming the outline of the cross-section of each lobe 2 are the following: 25 R1 = 0.765 mm, R2 = 0.135 mm, R3 = 0.045 mm, R4 = 0.207 mm, while the radius R5 of the circular cross-section of the solid central core is 0.270 mm. 30 It is clearly possible to produce forms with dimensions different from those indicated above, taking care, however, to keep the proportions of shapes and dimensions unchanged. Claims
5 1 Pasta of the "spaghetti" type comprising a solid central core of circular cross-section integral with three parallel longitudinal lobes spaced at angles of 120° from one another and separated by grooves, the cross-section of each of the lobes having an outline with a convex head portion which is in the form of a circular arc with a radius of curvature (R1) substantially equal to that of conventional Art. 84; R. 29 R. 29(1)(a)
獨立請求項10 solid spaghetti of the same diameter and which is joined at its ends to the first ends of substantially semicircular convex lateral portions which have a much smaller radius of curvature (R2) than (R1) and of which the second 15 ends are joined by concave curved portions with a small radius of curvature (R3) to the first ends of respective concave stem portions which are in the form of a circular arc with a radius of curvature (R4) greater than (R2) but smaller 20 than (R1) and which are joined at their second ends to the respective second ends of stem portions of adjacent lobes. 25 2 2A pasta of the "spaghetti" type as claimed in claim 1, where (R2) is approximately one sixth of (R1), (R3) is approximately one thirtieth of (R2), (R4) is approximately 1.5 times (R2) and approximately one quarter of (R1) and where the radius (R5) of the circular cross-section R. 29(3), (4) 附屬請求項 30 of said solid central core is approximately twice (R2). 5 3. A pasta of the "spaghetti" type as claimed in claims 1 and 2, where (R1) = 0.765 mm, (R2) = 0.135 mm, (R3) = 0.045 mm, (R4) = 0.207 mm and (R5) = 0.270 mm. 10 4. A pasta of the "spaghetti" type as claimed in any of claims 1 to 3, where each of the grooves separating the longitudinal lobes is defined by the opposite outlines of the convex lateral portions, the concave stem portions and the concave curved portions - joining the first two - of the adjacent lobes, resulting in a shape which is wider in the lower part and wider in the outer part of the opening. Abstract﹡
Art. 85 Spaghetti-type pasta
R. 33(1)
發明名稱Spaghetti-type pasta provided with a solid central core 1, forming a single piece with three parallel longitudinal lobes 2 which are equidistant angularly, by 120°, relative to one another and separated by grooves 3. The balance between the shapes and the sizes of the various elements makes it possible to obtain a rapid cooking time with good chewing qualities. R. 33(2), (3), (5)
摘要內容R. 33(4) * 在本例中,申請人可於申請書(參見附件,第39節)中建議圖式 2 配合摘要公開(見99點)。 .jpg)
.jpg)
2. Electricity/physics example
Art. 78, 83; R. 27
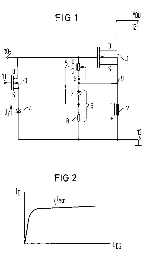
發明說明[MOSFET switch for an inductive load]
發明名稱(在申請書中指定必填項目) 5 The present invention relates to a circuit arrangement having a power MOSFET and an inductive load that is connected, first, to the source terminal of the MOSFET and, second, to a terminal R. 27(1)(a)
發明技術領域having a fixed potential, and a series circuit composed of a Zener diode and of a controllable switch connected between the gate terminal of the MOSFET and the terminal. 10 Such a circuit arrangement has, for example, been disclosed by European Patent No. x xxx xxx. For an activated inductive load, deactivation of the inductive load is initiated by turning on the controllable switch. The latter discharges the R. 27(1)(b)
附有引證的先前技術15 gate-source capacitance of the power MOSFET that thus begins to turn off. The current through the inductive load initially continues to flow and builds up a voltage in a non-conducting direction at the Zener diode that can reach the Zener voltage. 20 The driving voltage at the inductive load is therefore the Zener voltage plus the voltage drop across the controllable switch plus the gate-source voltage at the power FET. The driving voltage at the inductive load can therefore 25 essentially be set on the basis of the selection of the Zener voltage. The magnetic energy is then quickly reduced for a high Zener voltage. 5 When the power MOSFET is operated by an electronic switch, its gate terminal lies at zero volts in a turned-off condition. When the voltage at the inductive load is reversed, the power MOSFET can begin to switch on when its emitter potential has fallen below zero by the threshold voltage. The driving voltage at the inductive load is therefore limited to a value that corresponds to the threshold voltage of the power MOSFET. The magnetic 10 energy in this case is therefore only slowly reduced. 15 The object of the present invention is to improve a circuit arrangement of the type set forth such that a turn-on of the power MOSFET is reliably prevented as long as the voltage across the Zener diode in a non-conducting direction lies below the Zener voltage. R. 27(1)(c)
所欲克服的技術問題20 This object is achieved by a controllable resistor connected between the gate terminal and the source terminal, the value of resistance thereof being controlled such that it has a first, high value given a current flowing upon breakdown of the Zener R. 27(1)(c)
發明揭露25 diode and has a second, lower value below this current. Further developments of the invention are the subject-matter of the dependent claims. 30 The invention is elucidated by reference to an embodiment in conjunction with FIG 1 and FIG 2. FIG 1 is a circuit diagram of the present invention; FIG 2 is a graph depicting the U/I characteristic R. 27(1)(d), (e) 說明至少一種實施所主張發明的方法並參照圖式 35 of a controllable resistor. 5 The circuit arrangement of FIG 1 contains a power MOSFET 1 to which an inductive load 2 is connected in series at the source side. Via two terminals 10 power MOSFET 1 and the terminal 13. The Zener diode 4 is polarised such that it is loaded in a non-conducting direction by the driving voltage that arises from deactivation of the inductive load 2. The gate terminal of the power MOSFET is 15 connected to a terminal 10, and the gate terminal of the MOSFET 3 is connected to a terminal 11 20 An n-channel depletion MOSFET 5 is connected between the gate terminal and the source terminal of the power MOSFET 1. The source terminal of the depletion MOSFET 5 is connected to its substrate. Its gate terminal is connected to the tap of a voltage divider 6 that is connected in parallel with the inductive load 2. The voltage divider 6 25 is composed of a Zener diode 7 and of a resistor 8. The Zener diode 7, however, can also be replaced by a resistor. 30 For activating the inductive load 2, a positive voltage that is higher than the operating voltage VDD is applied to the terminal 10. It can be supplied for example by a known pump circuit. 35 When the inductive load is to be deactivated, the controllable switch 3 is turned on by a voltage applied to the terminal 11. The gate-source 5 capacitance of the power MOSFET 1 is thus discharged and the power MOSFET begins to turn off. A voltage having the indicated polarity builds up at the inductive load 2. The voltage at the source terminal of the power MOSFET 1 (node 9) thus becomes negative relative to its gate voltage since its gate lies at zero volts via the terminal 10. The power MOSFET 1 could thus be switched on again. 10 This is prevented by the depletion MOSFET 5. This is connected as a current source; its source terminal is connected to the substrate. It is dimensioned such that its saturation current Isat 15 (FIG 2) is higher than the reverse current that flows through the Zener diode 4 when the latter has not yet broken down. The saturation current, however, is lower than a current that would flow given breakdown of the Zener diode 4. 20 The voltage across the inductive load 2 after the activation of the MOSFET 3 and the turn-off of the power MOSFET 1 initially drives a current through the Zener diode 4, the MOSFET 3 and the depletion 25 MOSFET 5 that is lower than the saturation current of the depletion MOSFET 5. Only a slight drain-source voltage drop occurs. The gate terminal and the source terminal of the power MOSFET 1 are thus situated at practically the same 30 potential, so that it remains turned off. When the voltage at the inductive load 2 continues to rise, the Zener voltage UZ of the Zener diode 4 is reached and the Zener diode breaks down. The current driven through the Zener diode 4, the MOSFET 3 and the 10 depletion MOSFET 5 thus increases until the saturation current of the depletion MOSFET is reached. The drain-source voltage of the depletion MOSFET thus increases and the power MOSFET 1 is activated when its cut-off voltage is reached. The current of the inductive load 2 can thus flow through the operating voltage source and the power MOSFET 1. The driving voltage is thereby defined by the voltage UZ plus the drain-source voltage of the controllable switch 3 plus the drain-source voltage of the depletion MOSFET 5. It can be set by an appropriate selection of the Zener diode 4. In order to reliably turn off the depletion MOSFET 5 when the load 2 is activated, it must have a high 15 resistance when a control voltage is applied at the terminal 10. This is achieved in that its gate terminal is negatively biased in comparison with its source terminal via the voltage divider 6. The depletion MOSFET 5 is thus turned off as long as 20 the voltage at the node 9 is more positive than at the terminal 13. 25 The MOSFET 3 can be replaced by some other controllable switch, for example by a bipolar transistor. The depletion MOSFET 5 can also be replaced by some other controllable resistor, for example by a bipolar transistor. Claims
Art. 84; R. 29 5 - Circuit arrangement having a power MOSFET
- (1) and an inductive load
- (2) which is connected, on the one side, to the source connection and, on the other side, to a terminal
- (3) which is at a fixed potential, having a series circuit, consisting of a Zener diode
- (4) and a controllable switch, which is connected between the gate connection and the terminal,
獨立請求項中的先前技術部分(在適當情況下) 10 characterised by a controllable resistor between the gate connection and the source connection, the resistance of which is controlled such that it has a first, high value when a current flows at breakdown of a Zener diode and, below this current, a second, lower R. 29(1)(b)
表明特徵部分15 value. 20 Circuit arrangement according to claim 1, characterised in that the controllable resistor is a current source, the current of which is smaller than the current flowing at Zener breakdown. R. 29(3), (4)
附屬請求項25 Circuit arrangement according to claim 2, characterised in that the current source is a depletion FET (5), the saturation current of which is smaller than the current flowing at Zener breakdown. 30 - Circuit arrangement according to claim 3, characterised in that the gate connection of the depletion FET (5) is connected to the tap of a voltage divider (6) which is connected in parallel with the inductive load (2).
Abstract﹡
Art. 85 MOSFET switch for an inductive load
R. 33(1)
發明名稱In order to rapidly reduce the magnetic energy of an inductive load (2), the driving voltage must be high. When the load (2) is disconnected via a MOSFET (3) operating as a source follower, then a premature activation of the MOSFET (3) given reversal of the voltage at the inductive load (2) must be prevented. In a known manner, a series circuit of a Zener diode and of a controllable switch (3) is connected between the gate and the load (2). According to the present invention, a current source whose current is lower than the current that would flow upon Zener breakdown is connected between the gate and the source. The MOSFET (3) then becomes conductive upon Zener breakdown and the energy is quickly reduced by a high voltage, essentially by the Zener voltage. R. 33(2), (3), (5)
摘要內容.jpg)
3. Mechanics example [Trailable switch machine]
Art. 78, 83; R. 27 發明說明 5 The present invention relates to a trailable switch machine with a thrust rod which shifts the switch-point tongues, and also with a coupling device which is disposed between a driving unit and the thrust rod and has a retaining roller which, in the coupled condition, engages in a spring-loaded manner in a recess in the thrust rod. R. 27(1)(a)
發明相關技術領域10 Arrangements of the above type are known for example from DE-B2 xx xx xxx, DE-B1 xx xx xxx or DE-B2 xx xx xxx and allow trailing of the switch as required for many switch machine applications, even with generally required locking of the R. 27(1)(b)
附有引證之先前技術15 switch drive in the end positions of the switch-point tongues. For that reason the coupling device is slidably mounted on the thrust rod and contains a retaining roller which is pressed by a retaining spring into a 20 trough-shaped depression in the thrust rod. Thus spring force and the shaping of the depression and the retaining roller defines a threshold force beyond which the otherwise practically rigid connection of the thrust rod to the coupling 25 device and hence to the drive unit is released. This form of automatic coupling functions very reliably, and its only significant disadvantage is the relatively large amount of space it takes up, which limits its usability for various applications and has unwanted consequences in terms of restricting flexibility in the disposi- tion of other components of the switch machine. 5 The object of the present invention is to improve a switch machine of the above type such that the said disadvantages of the known arrangements are avoided and that in particular the coupling device can be disposed in a simple and R. 27(1)(c)
待克服的技術問題10 space-saving fashion between the drive unit and the thrust rod, with reliable operation also guaranteed. 15 The invention achieves this object for a switch machine of the above type by providing two counter-rollers which are disposed substantially symmetrically with respect to the direction of movement of the retaining roller and are mounted so as to be displaceable essentially R. 27(1)(c)
發明揭露20 perpendicularly to the direction of movement of the said retaining roller and which are loaded by at least one retaining spring in the direction of abutment against the retaining roller. In that way it is possible in a very simple fashion to 25 circumvent the previously existing need to dispose the retaining spring loading the retaining roller in the direction of movement of the retaining roller, ie normally standing out perpendicularly from the thrust rod. There is 30 great flexibility as regards the disposition of this retaining spring, as it now acts on the retaining roller only indirectly via the counter-rollers, allowing for a very compact design for the coupling device while keeping essentially the same function. 5 In further embodiments of the invention, the retaining spring - as hitherto in most cases – is constructed as a helical compression spring, but it may now be disposed essentially parallel R. 27(1)(c)
發明具有的優勢to the thrust rod, which is optimal with regard to the above-mentioned space-saving design. 10 According to an especially preferred further development of the invention, the retaining roller is mounted, at least on one side, in a sliding block which is guided, perpendicularly to the thrust rod, in a housing belonging to the coupling device, and the two counter-rollers are disposed on counter-roller housings which are 15 displaceable, parallel with the thrust rod, in the housing of the coupling device and are loaded against one another via the retaining spring. This produces a very simple and reliably functioning construction, as the spring force 20 acting on the counter-rollers is directly transmitted to the loading of the retaining roller. 25 Although two or even more retaining springs may of course also be provided if necessary to load the counter-rollers relative to the retaining roller, a further embodiment of the invention that has proved particularly advantageous is one in which a single retaining spring acts, on the 35 one hand, directly on one of the counter-roller housings and, on the other hand, on the other counter-roller housing via a tensioning piece with an adjusting screw and via transmission bars. Although the design is very simple, it also 35 provides for adjustability of the desired 5 threshold force for releasing the rigid coupling between the thrust rod and the drive unit. R. 27(1)(d) and (e) 說明至少一種實施所主張發明的方法並參照圖式 The invention will now be elucidated by reference to the embodiment partially illustrated schematically in the drawings. Fig. 1 shows a partial cross-section through a switch machine according to the invention in the area of the coupling device between the drive unit (not 10 shown) and the thrust rod, while Fig. 2 shows a partial plan view of the arrangement according to Fig. 1 from above. 15 A thrust rod 1 which, when required, displaces the switch-point tongues (not shown) is movable in the direction of double-headed arrow 2, the actual drive unit (not shown) acting on the thrust rod 1 via a coupling device 3. In the left-hand end position of the thrust rod 1 shown in Fig. 20 1, a left-hand locking bar 5 held by spring force against the housing 4 of the coupling device 3 is engaged in a catch 6 on the housing base 7, thereby fixing the associated end position of the switch-point tongues actuated by the thrust rod 25 1. Numeral 8 is a right-hand locking bar which in turn is held by spring force against the housing 4 and in the right-hand end position of the thrust rod 1 engages in an equivalent catch (not shown) on the housing base 7. 30 Of no further interest here are the mechanisms which, when drive unit actuation begins, result first in release of the locking bar 5 or 8 and only then in a corresponding displacement of the 35 coupling device 3 or the thrust rod 1. To enable trailing of the switch actuated by the thrust rod 1 even in the end positions locked by the appropriate locking bars 5 and 8 without damaging the switch machine, the coupling device 5 3 has a retaining roller 10 which, in the illustrated coupled condition, engages in a spring-loaded manner in a recess 9 in the thrust rod 1 and here is mounted on either side in a sliding block 11 which is guided, perpendicularly 10 to the thrust rod 1, in the housing 4 of the coupling device 3. Also, two counter-rollers 12, 12' are provided which are disposed substantially symmetrically with respect to the direction of movement of the retaining roller 10 imparted by 15 the sliding blocks and are mounted so as to be displaceable essentially perpendicularly to the direction of movement of the retaining roller 10 and which are loaded by a retaining spring 13 in the direction of abutment against the retaining 20 roller 10. The retaining spring 13 is here constructed as a helical compression spring and is disposed essentially parallel with the thrust rod 1, 25 producing a very compact construction while ensuring reliable operation of the coupling device 3. 30 The two counter-rollers 12, 12' are disposed on counter-roller housings 14, 15 which are displaceable, parallel with the thrust rod, in the housing 4 of the coupling device 3 and are loaded against one another via the retaining spring 13. For this purpose the single retaining 35 spring 13 here acts at one end directly on the counter-roller housing 14 and at the other end on the other counter-roller housing 15 via a tensioning piece 16 with an adjusting screw 17 and via transmission bars 18 - here essentially 5 formed by the two threaded rods 19 and the caps 20 - which enables the effect of the spring force to be diverted in a very simple manner to the loading of the retaining roller 10. 10 When the switch is trailed, the thrust rod 1 (with the coupling device and retaining roller 10 locked by locking bar 5 or 8) with its recess 9 moves out of the engagement area of the retaining roller 10, pushing the retaining roller 10 back 15 against the effect of the spring-loaded counter-rollers 12, 12', which in turn are pushed apart along with the counter-roller housings 14, 15. The thrust rod 1 is thus freely displaceable relative to the coupling device 3 and the drive 20 unit until coupling takes place again when the position of the retaining roller 10 aligns with the recess 9. 25 Instead of the illustrated single retaining spring 13 constructed as a helical spring, it would of course also be possible to use two or more springs, also constructed for example as disk springs or similar, possibly also disposed on both sides of the retaining roller 10; another 30 possibility would be an arrangement, differing in terms of angle from that illustrated, of the degrees of movement of the retaining roller 10 and/or of the counter-rollers 12, 12', enabling allowance to be made where necessary for specific 35 local conditions. Claims
Art. 84; R. 29 1 Trailable switch machine with a thrust rod which shifts the switch-point tongues, and also with a coupling device which is disposed between a driving unit and the thrust rod and R. 29(1)(a) 獨立請求項中的先前技術部分(在適當情況下) 5 has a retaining roller which, in the coupled condition, engages in a spring-loaded manner in a recess in the thrust rod, 10 Characterised in that two counter-rollers (12, 12') are provided which are disposed substantially symmetrically with respect to the direction of movement of the retaining roller (10) and are mounted so as to be displaceable essentially perpendicularly to the direction of movement of the said R. 29(1)(b) 表明特徵部分 15 retaining roller (10) and which are loaded by at least one retaining spring (13) in the direction of abutment against the retaining roller (10). 20 - Switch machine according to claim 1,
R. 29(3)(4) 附屬請求項 25 Switch machine according to claim 1 or 2,
characterised in that the retaining roller (10) is mounted, on at least one side, in a sliding block (11) which is guided,30 perpendicularly to the thrust rod (1), in a housing (4) belonging to the coupling device (3), and that the two counter-rollers (12, 12') are disposed on counter-roller housings 5 14, 15) which are displaceable, parallel with the thrust rod (1), in the housing (4) of the coupling device (3) and are loaded against one another via the retaining spring (13). 10 Switch machine according to claim 3,
characterised in that a single retaining spring (13) acts, on the one hand, directly on one of the counter-roller housings (14) and, on the other hand, on the other counter-roller housing (15) via a tensioning piece (16) with an adjusting screw (17) and via transmission bars (18).Abstract﹡
Art. 85 R. 33(1) 發明名稱 Trailable switch machine
In a trailable switch machine a coupling device (3) is arranged between a drive unit and the thrust rod (1) and has a retaining roller (10) which is spring-loaded in the coupled-end state and engages in a depression (9) of the thrust rod (1). In order to be able to realise such a coupling device even when the space available is very restricted, two counter-rollers (12, 12') are provided which are arranged essentially symmetrically with respect to the direction of movement of the retaining roller (10) and are mounted so as to be capable of moving essentially perpendicularly with respect to the direction of movement of the retaining roller (10) and are loaded by at least one retaining spring (13) in the direction of abutment against the retaining roller (10). .jpg)
返回







